❤️ ×
各类单机,绅士游戏不断更新:https://www.acghua.com/
网站地址

典型二阶系统的单纯形法PID参数优化设计

陈思岐, 李自成, 何汶璟, 刘金婷, 张鼎轩, 文 雯

(成都理工大学工程技术学院, 四川 乐山 614000)

0 引言

二阶系统是工程中常见的一类系统,其数学模型简单且具有较好的可控性。PID 控制器作为一种经典的控制算法,在工业控制系统中被广泛应用[1]。然而,PID 参数的选取对系统的稳定性和性能有着重要影响。但如何取得PID 最优参数成为了研究的热点问题。Ziegler-Nichols 设定法,粒子群优化算法,差分进化算法,神经网络法,单纯形法等。本文研究的即是其中方法之一——单纯形法[2]。

1 典型二阶系统的数学模型

在本文中,讨论的主要是典型的二阶系统,其一般形式的结构图见图1。

图1 一般形式的二阶系统结构

图中:R(s)为系统输入信号;C(s)为系统的输出信号;ζ 为系统的阻尼比;ωn为系统的无阻尼自然震荡频率。

2 PID 控制系统的引入

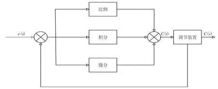
为了更好地优化二阶系统的控制性能,我们对PID 进行了引入,PID 原理结构图见图2。

图2 PID 控制系统原理结构图

其中其数学表达式可以表示为:

通过数学表达式可以推导出传递函数:G(s)=Kp+

3 单纯形法3.1 单纯形法介绍

单纯形算法是一种用于求解线性规划问题的算法,由美国数学家丹齐克(G·B·Dantzig)在1947 年提出。他最初研究课题是针对美国空军在第二次世界大战期间的物资分配问题。当时,美国空军面临如何合理分配有限的资源以满足不同地区需求的问题。这个问题可以表示为一个线性规划问题,即在一定的约束条件下,大化或最小化一个线性目标函数[3]。Dantzig通过分析这个问题,他利用性规划问题的特殊结构通过不断地移动到相邻的顶点来逐步逼近最优解。这个过程可以用三角形的形状来表示,因此被称为“单纯形”。单纯形算法的提出,极大地推动了线性规划问题的求解方法发展,成为了解决大规模线性规划问题的标准方法之一。它在实际应用中被广泛使用,包括经济、工程、管理等领域[4]。

3.2 单纯形法运用的基本步骤

1)基本解的选择:首先,选择一个基本解作为初始解。基本解是指满足等式约束条件的可行解。选择一个合适的初始解,对算法的效率和收敛性有很大影响。

2)进入变量的选择:在每一次迭代中,选择一个进入变量。进入变量是指在当前基本解中,可以增加其值以使目标函数增大的变量。

3)离开变量的选择:选择一个离变量,将其从基本解中移出,以保持基本解的可行性。离开变量是指在当前基本解中,可以减小其值以使目标函数增大的变量。

4)迭代计算:根据选择的进入变量和离开变量,计算新的基本解。通过改变进入变量和离开变量的值,使目标函数逐渐增大,直到找到最优解。

5)收敛判断:在每一次迭代中,判断当前解是否为最优解。如果是最优解,则算法终止。否则,继续进行迭代。

6)最优性检验:在每一次迭代中,检验当前解是否为最优解。如果是最优解,则算法终止。否则,继续进行迭代。

3.3 单纯形法的优点与不足

3.3.1 优点

1)算法简单易懂:单纯形算法的基本思想是通过不断迭代,找到目标函数的最优解。算法步骤简单明了,易于理解和实现。

2)效率较高:在一般情况下,单纯形算法能够在多项式时间内求解线性规划问题。虽然在最坏情况下,单纯形算法的时间复杂度达到指数级,但在实际应用中,大部分线性规划问题都能够在较短时间内得到解。

3.3.2 不足

1)可能陷入循环:在某些情况下,单纯形算可能会陷入环,无法终止或找到最优解。这种情况下,需要采取一些措施来避免循环的发生。

2)对于非线性问题无法直接应用:单纯形算法只适用于线性规划问题,对于非线性规划问题无法直接应用。对于非线性问题,需要使用其他算法来求解。

4 二阶系统PID 控制系统参数优化过程4.1 连续函数离散化

根据本文研究内容,以及在二级系统在实际中的广泛应用,试举例传递函数为:

设定其采集样本时间为1 s。

利用差分变换法得到:

4.2 PID 控制器离散

根据图1 得到PID 的传递函数为:

根据后向差分的公式将传递函数离散化为:

4.3 性能参数

试采用以下二阶系统的性能参数函数:

式中ζ 为大于等于0,且小于等于1 的常数。

5 实验数据分析

将G(z)作为目标函数,通过仿真得到阶跃图,具体见图3。

图3 目标函数初始阶跃图

在程序中,选择各个顶点与中心点值的差的平方和作为误差,即MarginErr=5e-15,其误差收敛曲线如图4 所示。

图4 误差收敛曲线图

从图4 可以得到,误差曲线最终为0,达到了优化作用。

通过对二阶函数G(z)添加PID 控制系统初始参数进行参数设定进行优化得到如图5 所示的优化图,其中初始参数Kp=1,Ki=1,Kd=1。

图5 PID 控制系统引入优化图

从初始阶跃图到引入PID 控制系统的整定图,可以明显的看到优化后的系统各指标都达到了要求,所以PID 控制系统对二阶系统系统性能优化可行性是相当高的。

6 结语

PID 控制系统结构较为简单,因此在各个领域都有运用其优化性能。单纯形法是一种常用的优化算法,其基本思想是通过迭代搜索最优解。在本文中,利用单纯形法对PID 参数进行优化,以实现对二阶系统的性能优化。通过程序得整定参数kp,ki,kd。避免了常规时候的整定的缺点,使参数精确收敛,取得了较为满意的结果,系统性能的提升较为明显。

相关阅读